Принцип работы системы рулевого управления 2WS, 4WS, крабовый ход JCB 3CX 4CX
![]()
Система рулевого управления 2WS, 4WS JCB 3CX
Режимы переключаются с помощью трех позиционного переключателя “A” (701/42700).
![]()
Трех позиционный переключатель крабового хода JCB 701 42700
Этот переключатель управляет электронной платой в блоке управления режимами рулевого управления “B” (704/21600) — Блока крабового хода.
![]()
Блок управления крабовым ходом JCB 704 21600
Реле внутри блока переключаются и подают питания на блок клапанов “C” (35/903500) управляющий режимами рулевого управления (гидравликой).
![]()
Блок клапанов JCB 928 60145
Бесконтактные переключатели (датчики) на передней оси “D”(701/80312) и задней оси “E” (701/80312) сигнализируют, когда колеса находятся в положении прямолинейного движения (на датчике горит светодиод).Находятся эти датчики на гидроцилиндре спереди и сзади.
![]()
Расположение бесконтактного датчика положения колес JCB
Индикаторы L1, L2 или L3 на приборной панели
загораются, указывая на текущий режим управления.
![]()
Индикация режима 2WS
- В режиме управления (2WS), управляются только передние колеса.
- В режиме управления (4WS), управляются обе оси передняя и задняя, что обеспечивает меньший круг поворота и, таким образом, улучшает маневренность.
- Режим управления крабом позволяет перемещать машину по диагонали в позиции загрузки/ разгрузки.
Система не может переключаться в другой режим работы до тех пор, пока колеса стоят криво. И не будет выходного сигнала питания с соответствующего бесконтактного переключателя передней оси D 701/80312 и задней оси E 701/80312. Если, например, система настроена на 4-х колесное управление (режим 4WS), а затем выбрано 2-х колесное управление (режим 2WS), система будет оставаться в режиме 4-х колесного управления до тех пор, пока задние колеса не будут повернуты прямо, тем самым включится бесконтактный переключатель задней оси E (с него будет выходить питание). Затем задние колеса гидравлически фиксируются в положении прямолинейного движения.
Пробное копание
Перед началом движения необходимо освободить ручник и включить первую передаче. После того, как трактор будет подогнан к месту выполнения работы, нужно проверить клиренс. С помощью дроссельной заслонки фиксируется оптимальное число оборотов двигателя: 850. Следующий шаг заключается в выставлении стабилизаторов. После выполнения перечисленных манипуляций можно открыть ковш.
Управление экскаватором-погрузчиком JCB при копании выполняется в такой последовательности. Основной рабочий орган подводится к тому месту, где предстоит выкопать яму. При помощи левого рычага ковши опускается на землю, а правый позволяет зачерпнуть грунт ковшом. В закрытом положении он подымается вверх. Далее ковш перемещается к месту отвала почвы и открывается при помощи правого рычага. Для продолжения работы стрела поворачивается в начальное положение.
Ошибки начинающих водителей
Их много, но можно выделить типовые:
- Применение эфира и прочих средств для быстрого запуска. Это очень жёсткий способ оживления моторов, пригодный только к массивным устаревшим дизелям. Явное несоответствие такого топлива требованиям, причём с отклонением важных характеристик не на проценты, а в несколько раз, может привести к поломкам деталей и даже к пожару. Тем более нельзя ничем пропитывать воздушный фильтр.
- Вращение стартером десяток секунд и более. В конце такой затяжной попытки двигатель уже едва проворачивается, не стоит губить аккумуляторную батарею. Надо делать паузы, давая стартеру и аккумулятору восстановиться.
- Неправильная работа со свечами накаливания. Лучше разобраться с алгоритмом их включения на данном автомобиле, понять как они работают и для чего нужны, после чего контролировать процесс сознательно и без ошибок. Зимний запуск в основном определяется именно этими скромными приборами.
- Попытки обмануть судьбу, «доездив» летнюю солярку. Парафинизация начнётся уже при нескольких градусах ниже нуля, а последствия её заставят надолго отказаться от эксплуатации автомобиля. И запоздавшее доливание в бак антигеля уже не поможет, он никак не сможет смешаться с застывшим топливом.
При правильном обращении дизель не создаст проблем, достаточно посмотреть на автопарк северных регионов, весь грузовой транспорт там использует эти экономичные двигатели. А при невнимательном отношении в сильный мороз не заведётся и бензиновый мотор.
Варианты защиты двигателя и турбины от перегрева после остановки
Довольно часто автовладельцы задают вопрос о том, почему на заглушенном двигателе продолжает работать вентилятор. Этой же темой интересуются малоопытные владельцы автомобиля с турбодвигателем: «не получается заглушить мотор ключом». Поясняем: производитель современных автомобилей изначально устанавливает штатную защиту от опасного воздействия на узлы и детали силового агрегата.
Например, резко остановив горячий ДВС, водитель может получить следующие проблемы:
- увеличение риска локального перегрева ЦПГ и других элементов двигателя;
- в зимнее время возникновение резкого температурного перепада из-за мороза.
Подобные температурные всплески, допускающие как перегрев, так и чрезмерное охлаждение, приводят к выходу из строя многих деталей: замены потребуют поршни, кольца, ГБЦ и т. д. Именно поэтому после того, как пришлось заглушить двигатель, вентилятор системы охлаждения продолжает работать еще некоторое время, получая питание от АКБ. Подобное техническое решение правильно и способно снизить возможные риски, возникающие при остановке двигателя.
Владельцам автомобилей с турбонаддувом тоже не стоит беспокоиться. У них стоит устройство, своего рода турботаймер, которое способно автоматически заглушить двигатель с турбиной через определенное время.
Говоря другими словами, мотор сразу не остановится, если вынуть ключ из замка зажигания. Производитель подстраховался на тот случай, если автовладелец забыл поставить автомобиль на холостой ход после пробега. К тому же турботаймер экономит время водителя, позволяя ему сразу выходить из машины и включать охранную сигнализацию, не дожидаясь остывания турбины. Единственный минус для машин с МКПП – необходимость установки ручного тормоза. Зимой при длительной стоянке из-за этого могут подмерзать задние тормозные колодки.
Системы защиты у разных производителей варьируются по степени сложности, возможна доработка системы охлаждения и турбокомпрессора. Водителю желательно на это особо не рассчитывать, а выработать полезную привычку не заглушать мотор сразу после остановки.
Кто-то считает, что знать, как правильно заглушить двигатель автомобиля, не так важно, подобные рекомендации никак не влияют на сохранность авто. Возможно, за короткий срок кардинальных изменений с агрегатом не произойдет
Но если говорить о длительной перспективе, то тут дело совершенно другое.
Рекомендуем
Скорее всего, вы не хотите раньше времени узнать, где находится СТО и что такое капитальный ремонт двигателя с соответствующими финансовыми затратами. А намерены как можно дольше оставаться за рулем авто, наслаждаясь комфортной ездой. Тогда прислушайтесь к этим советам. Ведь их не так сложно выполнять.
Почему зимой сложно завести дизель после долгой стоянки?
Причин затруднительного пуска мотора при минусовой температуре может быть множество. Но все их объединяет общий знаменатель – жидкость. Чем холоднее на улице, тем сложнее мотору работать. Больше всего это относится к авто на дизельном топливе (солярке).
При снижении температуры окружающей среды дизтопливо начинает густеть. В результате это приводит к тому, что изменяется состав. Это приводит, как правило, к проблемам. Поэтому солярку разделяют на зимнюю и летнюю. Летнее в мороз имеет свойство загустевать и парафинироваться.
Густую солярку невозможно прокачать по системе питания. Чтобы этого не происходило в летнюю добавляют присадки, не позволяющие густеть при отрицательной температуре. Т.е. в зимний период на АЗС продается солярка, уже имеющая в своем составе присадки. Поэтому и называется «зимнее».
Кроме того, в аккумуляторе тоже находится жидкость. В мороз вырабатывание тока проходит сложнее.
Причиной затруднительного запуска дизельного двигателя может стать моторное масло. Оно также густеет в мороз.
Запускаем мотор
Как пользоваться на дизеле? Прежде всего думаем о мерах безопасности при применении таких средств. Поэтому сначала нужно иметь рабочий огнетушитель под рукой. Применение вещества для мотора со свечами накаливания опасно тем, что эфир полыхнет от нагретых свечей мгновенно, вследствие чего можно получить ожоги, и разрушение клапанов, если детонация произойдет не в той фазе движения поршня, в которой надо.
Тут для вашей же безопасности необходимо отключить свечи от питания. Для этого вытащить реле из блока с предохранителями, реле называется «Glow plug relay».

Теперь можно приступать к применению быстрого старта. Сначала определимся для двигателя дизель куда брызгать жидкость. Для дизеля нужно брызгать в воздухозаборник мотора, с такой последовательностью:
- Непременно встряхиваем баллончик, чтобы перемешать вещества внутри него как можно лучше, в течении пятнадцати секунд;
- Делаем впрыск в воздухозаборник на 2-3 секунды не более;
- Заводим дизель стартером, теперь должен запуститься легко;
- Если не вышло повторите действия, начиная со встряхивания баллончика;
- Когда мотор не запустился дважды от быстрого пуска, это означает проблемы с системой зажигания или стартером. Проверяйте аккумулятор, генератор и стартер на предмет неисправностей;
Управление скоростью
В отличие от бензиновых двигателей, в дизельных двигателях отсутствует дроссель, поэтому объем потребляемого ими воздуха остается неизменным. Частота вращения двигателя определяется только объемами топлива, впрыскиваемого в камеру сгорания. Чем больше топлива, тем больше энергии выделяется при сгорании.
Педаль газа подключена к датчику в система зажигания, а не к дросселю, как в автомобилях, которые работают на бензине.
Для остановки дизельного двигателя по-прежнему необходимо повернуть ключ зажигания. В бензиновом двигателе при этом исчезает искра, а в дизельном – отключается соленоид, отвечающий за подачу топлива в насос. После этого двигатель расходует оставшееся в нем топливо и останавливается. По факту, дизельные двигатели останавливаются быстрее, чем бензиновые, потому что высокое давление сильно замедляет ход.
Органы управления экскаватора-погрузчика
В моделях с упрощенной системой управления для манипулирования лопатой используется один рычаг (на рисунке обозначен буквой А). На рукоятке есть кнопка В, которая моментально отсоединяет трансмиссию от силовой установки после нажатия. Благодаря этому вся мощность двигателя будет перенаправлена на работу погрузчика.
Поднятие, опускание стрелы; откат вперед или назад инициируется одни рычагом по стандартной для этих случаев схеме управления «+». Можно выбрать комбинацию конкретных манипуляций. Для этого рычаг перемещается между четырьмя основными направлениями. К примеру, для того чтобы поднять лопату, рычаг нужно переместить назад. В это же время, если отодвинуть его влево, то обеспечивается откат лопаты назад.
То есть, в случаях, когда рычаг управления перемещается по направлению влево-назад, то лопата приподымается и откатывается. Скорость манипуляций напрямую зависит от амплитуды перемещения рычага: чем больше – тем быстрее. Сам рычаг укомплектован пружиной, позволяющей ему вернуться в исходное положение. Погрузчик будет зафиксирован в выбранном положении до тех пор, пока не рычагом управления не будет дана команда на выполнение каких-либо операций.
Рядом с органом управления находится бирка, которая дает полную информацию о зависимости перемещений рычага и ответной реакции рабочих органов. О них поговорим ниже.
Проверка бесконтактного датчика положения колес 701/80312 .
Проверяем бесконтактные датчики
положения колес на переднем и заднем гидроцилиндре.
Датчики трехпроводные. На одном
контакте должен быть постоянный плюс +12
вольт, на втором масса, а третий
пин – выход с датчика (ноль или +12,
в зависимости от положения колес). Если подать питание на датчик и поднести к
нему металлическую пластину, то на выходе датчика должно появиться напряжение
+12 вольт.
![]()
Схема подключения бесконтактного датчика JCB (701/80312)
Если питание, масса или сигнал на
датчике отсутствует, то приступаем к проверке целостности электропроводки.
![]()
Датчик крабового хода 701 80312 JCB
Как правильно заводить дизель зимой
Итак, с «топливными» рисками разобрались. Теперь становится понятно, что частой проблемой при запуске дизеля зимой, которая приводит к трудностям во время холодного старта, является неподходящее по сезону или некачественное дизтопливо. Верными способами избежать таких проблем являются следующие решения:
- постановка автомобиля на стоянку в теплый гараж или отапливаемый паркинг;
- установка систем предпускового подогрева двигателя, топливных фильтров и т.д.;
- самостоятельное использование присадок-антигелей;
Если с первыми двумя способами и так все понятно, то третье решение многие специалисты по ремонту двигателей и опытные автолюбители ставят под сомнение. Дело в том, что добавка различных сторонних присадок в топливный бак может быть небезопасной для дизельной системы питания и самого ДВС.
Кстати, многие официальные дилеры отдельно указывают, что если происходят какие-либо поломки по причине использования различных антигелей на дизельных авто, которые находятся на гарантии, тогда такая неисправность не является гарантийным случаем. Это значит, что ремонт будет выполняться исключительно за счет владельца.
Вернемся к холодному запуску. Давайте представим типичную ситуацию, когда гаража нет, а сама машина достаточно долго стоит просто на улице. При этом автомобиль дополнительно никакими подогревами не оборудован. В этом случае нужно знать, как заводить дизель зимой и что нужно делать, чтобы все сделать правильно.
Прежде всего, учитывается, что запуск дизельного двигателя зимой по сравнению с бензиновым может быть затруднен по причине индивидуальных отличий такого мотора. Если точнее, топливный впрыск и дальнейшее воспламенение смеси топлива и воздуха в дизельном моторе происходит несколько иначе, чем в бензиновом ДВС.
Дизель не имеет системы зажигания, в цилиндры на начальном этапе подается воздух, который резко сжимается поршнем и сильно нагревается в результате такого сжатия. Затем в самом конце такта сжатия впрыскивается дизтопливо, после чего полученная топливно-воздушная смесь воспламеняется самостоятельно от высокой температуры и сжатия.
Становится понятно, что ключевое значение при запуске дизеля играет температура в цилиндре. Чтобы ее повысить, на моторах данного типа используются дополнительные свечи накала. Эти свечи предназначены для того, чтобы заранее подогреть камеру сгорания перед подачей воздуха и солярки.
По этой причине перед запуском необходимо прогреть цилиндры, активировав свечи накаливания.
Для этого нужно повернуть ключ в замке зажигания, после чего загорится индикатор работы свечей (в виде спирали).
Затем нужно ожидать, пока индикатор не начнет сигнализировать о том, что прогрев завершен
На многих авто индикатор в этом случае попросту затухает.
При этом важно соблюдать одну рекомендацию — даже если индикатор потух, не следует сразу заводить мотор.
Нужно выждать, чтобы раздался характерный щелчок реле свечей накаливания, указывающий на отключение (напряжение на свечи не подается).
После того, как прозвучал щелчок, нужно еще раз активировать свечи накала.
Затем снова выждать до щелчка, после чего повторить процедуру в третий раз, однако после того, как потухнет индикатор свечей, щелчка больше ждать не нужно.
Следует сразу заводить двигатель, так как камера сгорания прогрета должным образом.. Если дизель исправен, топливо и масло не загустело, АКБ нормально заряжена и свечи накала рабочие, тогда дизельный двигатель должен завестись без проблем
Если дизель исправен, топливо и масло не загустело, АКБ нормально заряжена и свечи накала рабочие, тогда дизельный двигатель должен завестись без проблем.
Как правильно заводить дизельный двигатель и другие нюансы его эксплуатации
Одной из причин того, что дизельный двигатель глохнет на ходу, является нарушение герметичности топливопроводов, их засор или непригодный к эксплуатации топливный фильтр, который может выйти из строя из-за некачественного топлива.
Иногда владельцы автомобилей не могут понять, почему не заводится дизельный мотор, хотя еще вчера все было в порядке. Причина может заключаться в поломке топливного насоса, который, к сожалению, самостоятельно отремонтировать практически невозможно.
Еще одна характерная неисправность – дизельный двигатель заводится и глохнет
В чем может быть причина и как ее устранить? В этом случае опытные водители в первую очередь обращают внимание на работу топливной аппаратуры и состояние воздушного фильтра. Возможно, они попросту забиты и двигателю не хватает как топлива, так и воздуха
Одна из проблем начинающих автолюбителей – это нарушение правил запуска мотора. Они попросту не знают, как правильно заводить дизельный двигатель. Если дизель исправен, то он без проблем запускается как зимой, так и летом. Главное – не следует начинать движение на холодном двигателе. А при запуске в зимнее время всегда необходимо использовать свечи накаливания – это существенно ускорит процесс.
Дизельный двигатель существенно отличается от ДВС бензинового типа. Такой силовой агрегат имеет немало причин, из-за которых возможен плохой запуск или его отсутствие. Одна из главных причин это низкая компрессия, из-за которой производится недостаточное сжатие, и топливная смесь не воспламеняется. В таком случае можно залить немного моторного масла в цилиндры через свечные колодцы. Это поможет запустить двигатель, но проблема с низкой компрессией никуда не денется, масло выгорит со временем.
Следующая причина невозможности запустить дизельный двигатель это сложность топливной системы. Определить проблемы можно по цвету дыма из выхлопной трубы. Если при вращении двигателя стартером цвет выхлопа сизый, значит, топливо подаётся в цилиндры, но отсутствует воспламенение.
Если при нажатии педали газа дым становится черным, есть проблемы с топливным насосом высокого давления (ТНВД) или форсунками. Обычно при проблемах с ТНВД мотор глохнет. Топливный насос дизельного двигателя практически не пригоден к ремонту из-за сложности устройства, поэтому следует его заменить, но нужно быть готовым раскошелиться. ТНВД и дизельные форсунки в зависимости от модели автомобиля стоят весьма недёшево.
Управление (поворот) на все четыре колеса JCB 4WS, режим след в след.
В режиме “след в след” поворачиваются все четыре колеса в противоположенную сторону, что обеспечивает лучшую маневренность в узких местах. Для переключения в режим управления “след в след”, поверните трех позиционный переключатель “A” влево положение (2).
![]()
Режим управления след в след JCB 3CX
Электрические клапана (35/903500), задействованные в режиме управления 4WS след в след.
![]()
Задействованные клапана 4WS JCB 3cx
Поворот налево (след в след) 4WS. При повороте рулевого колеса налево, внутренний золотник A поворачивается на несколько градусов относительно внешнего золотника B и посылает сигнал давления на предохранительный клапан 43B и через порт LS на приоритетный клапан.
![]()
4WS поворот налево (след в след) JCB 3CX
Лопасти
ротора подают давление на одну сторону заднего гидроцилиндра 41, поворачивая задние колеса вправо, в
то же время масло под давлением с другой стороны заднего гидроцилиндра 41 подается на передний гидроцилиндр 40, следовательно, передние колеса поворачиваются
влево.
Поворот направо (след в след) 4WS.
![]()
Поворот направо (след в след) JCB гидравлика
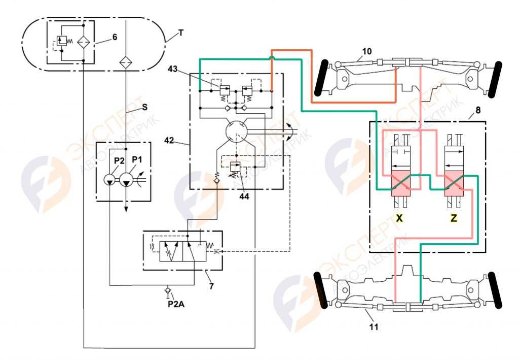
Рассмотрим более подробную гидравлическую схему JCB в режиме 4WS.
![]()
4WS регулировка след в след гидро-схема JCB 3cx
Электрическая схема управления поворотом
колес JCB в режиме 4WS “след в след”.
В режиме рулевого управления на все четыре колеса 4WS задействованы
клапана CRAB 4WS SOL X (12) и 4WS SOL Z (11) при этом на передней и
боковой панели будет гореть индикатор включения режима 4WS.
![]()
Электрическая схема, 4WS режим включен (2ой режим влево) схема JCB
При выборе режима 4WS загораются соответствующие индикаторы 13 на передней и правой боковой панели.
![]()
Индикация режима 4WS JCB
Чем можно заменить
Бензиновому мотору достаточно впрыснуть 1 кубик 95 бензина, для легкого пуска. А вот для дизеля это не поможет. Чем заменить такой запуск? Рекомендуют применять спрей силиконовую смазку, которой обычно обрабатывают пластик или резиновые элементы в салоне машины. В нем легковоспламеняющиеся быстроиспаряющиеся вещества и силикон. Для одноразового применения в критической ситуации сгодится. Однако, при сгорании компонентов, входящих в его состав, получаются твердые вещества, которые работают как абразив, вызывая задиры металла. Поэтому частые его применения крайне вредны для деталей мотора.

Иные варианты запуска
Чтобы не рисковать, можно предварительно попробовать иные способы завести мотор. Разумеется, смотрите по ситуации, они тоже помогут вам не всегда. Однако помните, что такие способы есть. Например, если дизель запускается только с применением специальной жидкости:
- Можно попытаться запустить мотор прикурив от другого аккумулятора, или донорской машины. Только помните, как правило дизельные аккумуляторы 24 вольта, а бензиновые 12 вольт, поэтому прикурить дизель можно от двух аккумуляторов по 12 вольт включенных как батарейки последовательно.
- Второй народный метод, который не раз спасал многих автолюбителей и даже профессионалов – завести мотор «с толкача». То есть подтолкнуть автомобиль и попытаться завести мотор.
Теперь вы знаете, как запустить дизель таким способом, что делать, когда дизель не заводится без быстрого старта, и поэтому для вас ситуация не будет безвыходной. До встречи на страницах сайта, подпишитесь на обновления и подпишите на них друзей, им тоже будет полезно.
инструкция » Запуск дизельного двигателя
Запуск дизельного двигателя
1 Прочитать и соблюдать указания в разделе «До запуска двигателя», приведенные на

2 Установка рычага вперед/назад в положение нейтраль
Двигатель не заводится, если рычаг А хода вперед/ назад не находится в нейтральном положении.
3 Установка рычага переключения передач в нейтральное положение
Примечание: Обратить внимание на то, что рычаг В устанавливается только на машинах с трансмиссией с синхрочелноком (ручное переключение передач). 4 Установика рычага ручного управления дросселем в положение минимального числа оборотов двигателя
4 Установика рычага ручного управления дросселем в положение минимального числа оборотов двигателя
Убедиться, что рычаг ручного управления дросселем С установлен в положение мини-мального числа оборотов двигателя.
5 Чтобы уменьшить нагрузку на двигатель и способствовать пуску, при включении двигателя рекомендуется установить переключатель Есо гидравлического контроля скорости (если установлен) на LO.
Выхлопные газы. Вдыхание выхлопных газов машины может причинить вам вред, а то и привести к смерти. Не эксплуатировать машину в закрытых пространствах, не обеспечив хорошую вентиляцию. По возможности устанавливать удлинняющую надставку для выхлопа. Если почувствовали сонливость, немедленно остановить машину и выйти на свежий воздух.
6 Нормальное включение двигателя.
а Слегка нажать педаль акселератора D.
Примечание: При температуре выше -6°С. индикаторная лампочка нагрева климатизатора будет кратковременно вспыхивать, что говорит о нормальной работе (Там, где установлена эта опция).
Ь Повернуть ключ стартера Е в положение III и удерживать ключ в этом положении до момента пуска двигателя.
7 Запуск двигателя в холодную погоду (если предусмотрена), -6°С.
а Повернуть ключ стартера Е в положение I, засветится индикаторная лампочка нагревателя впускного коллектора для холодного запуска.
b Нажать на педаль акселератора вниз до упора.
с Когда погаснет предупредительный сигнал, повернуть ключ стартера Е вположение start’ III и удерживать ключ в этом положении до момента пуска двигателя.
Примечание: Не давать мотору стартера работать дольше 10 секунд без запуска двигателя. Если двигатель не завелся полностью, не включать мотор стартера дольше 40 секунд. Дать мотору стартера остыть в течение не менее двух минут между пусками.

8«ЗАЖ» I
Не пользоваться эфиром и другими пусковыми топливами для облегчения холодного пуска. Применение этих жидкостей может привести к взрыву с возможными травмами и(или) повреждением двигателя.
9 Уменьшить нажатие на педаль газа для снижения оборотов двигателя.
10 После запуска двигателя удостовериться, что все предупреждающие лампочки выключены. Не набирать скорости до тех пор, пока не выключилась лампочка низкое давление масла. Слишком скорый разгон двигателя может в результате недосмазки повредить турбонаддув. Убедиться, что не звучит звуковой сигнал.
Примечание: В холодном состоянии звук и тон двигателя могут быть громче обычного. Это нормально и связано с разогревом топливного насоса. Двигатель станет тише, когда дойдет до нормальной рабочей температуры.
Примечание: Если какой-либо сигнальный индикатор не сработал или светится при включенном двигателе, выключить двигатель, как только это будет безопасно.
11 Разогрев гидравлической системы. Несколько раз включить обратную лопату для содействия разогреву гидравлической системы.
Не работайте с навесным оборудованием до тех пор, пока гидравлическое масло не нагреется до нормальной рабочей температуры.
Примечание: Для новых двигателей НЕ НУЖЕН период приработки
Двигатель/машину нужно сразу же использовать в нормальном рабочем режиме; при осторожной разработке двигателя стволы цилиндров могут залощиться и привести к чрезмерному потреблению масла. Ни при каких обстоятельствах нельзя допускать, чтобы двигатель долгое время работал вхолостую (например разогревался без нагрузки)
Примечание: Не пытайтесь перемещать машину, если не погас сигнал рабочего тормоза. Обратитесь к дилеру JCB.
* Также наша компания готова поставить запчасти следующих марок спецтехники: Case, Liebherr, New Holland, Grove, Bobcat, Komatsu, Bauer, Putzmeister, Kato, Caterpillar, Terex, Volvo, HBM-Nobas, Fiat Kobelco, Fiat Allis, Atlas, Hydrema, Hamm, Bomag, Wirtgen, IR, Vogele, Marini, Hoffman. Уточните наличие через форму.
инструкция » Запуск дизельного двигателя
Топливная система в дизельном двигателе
Основой любого двигателя дизельного типа является его топливная система. Основной задачей топливной системы является своевременная подача нужного количества топливной смеси под заданным рабочим давлением.
Важными элементами топливной системы в дизельном двигателе являются:
- насос высокого давления для подачи топлива (ТНВД);
- топливный фильтр;
- форсунки
Насос отвечает за подачу топлива к форсункам по установленным параметрам (в зависимости от числа оборотов, рабочего положения регуляторного рычага и давления турбонаддува). В современных дизельных двигателях могут применяться два типа насосов для топлива – рядные (плунжерные) и распределительные.
Фильтр является важной составляющей частью двигателя дизельного типа. Топливный фильтр подбирается строго в соответствии с типом двигателя
Фильтр предназначен для выделения и удаления из топлива воды, и лишнего воздуха из топливной системы.
Форсунки не менее важные элементы топливной системы в дизеле. Своевременная подача топливной смеси в камеру сгорания возможна только при взаимодействии топливного насоса и форсунок. В дизелях применяются два типа форсунок – с многодырчатым и шрифтовым распределителем. Распределитель форсунок определяет форму факела, обеспечивая более эффективный процесс самовоспламенения.
Холодный пуск и турбонаддув дизельного двигателя
Холодный пуск отвечает за механизм предпускового подогрева. Это обеспечивается за счет электрических нагревательных элементов – свечей накаливания, которыми оснащена камера сгорания. При запуске двигателя свечи накаливания достигают температуры в 900 градусов, подогревая воздушную массу, которая попадает в камеру сгорания. Питание со свечи накаливания снимается через 15 секунд после запуска двигателя. Системы подогрева перед запуском двигателя обеспечивают его безопасный запуск даже при низких атмосферных температурах.
Турбонаддув отвечает за повышение мощности и эффективности работы дизеля. Он обеспечивает подачу большего количества воздуха для более эффективного процесса сгорания топливной смеси и увеличения рабочей мощности двигателя. Для обеспечения нужного давления наддува воздушной смеси во всех рабочих режимах двигателя применяется специальный турбонагнетатель.
Остается только сказать, что споры относительно того, что лучше выбрать рядовому автолюбителю в качестве силовой установки в свой автомобиль, бензин или дизель, не утихают до сих пор. Преимущества и недостатки есть у обоих типов двигателя и выбирать необходимо, исходя из конкретных условий эксплуатации автомобиля.
Стартер и АКБ
Большинство проблем с запуском возникает по причине износа этих двух элементов. Ведь именно от них зависит запуск двигателя «на холодную» и «на горячую». Если ваш дизель плохо , причины могут быть в разряженном аккумуляторе. Последний, как и солярка, тоже боится низких температур. За ночь он может потерять до 20 процентов своей емкости. Это уже критический показатель. В результате даже новый Renault Duster запустить будет невозможно. Каково решение проблемы? Выход здесь только один – зарядка «посаженной» батареи. Сделать это можно несколькими способами. Самый быстрый вариант – это «прикуривание».
При помощи «крокодилов» вы подключаетесь к клеммам АКБ исправного автомобиля и начинаете запуск двигателя. Однако способ довольно опасен, в первую очередь для самого аккумулятора.
Второй, более безопасный способ – это использование так называемых бустеров. В последнее время они стали очень популярными среди автомобилистов. Бустер представляет собой небольшой аккумулятор (сопоставим с размерами Power Bank для мобильных телефонов), который в течение 30 секунд может выдавать высокий пусковой ток в режиме «Буст» (отсюда и название). АКБ эта – 12-вольтовая и подходит для большинства легковых автомобилей и микроавтобусов с объемом двигателя до 4 литров. Однако практика показывает, что качественный «бустер» способен запустить даже мотор грузовика. Единственный недостаток такого аккумулятора – это цена. Она сопоставима со стоимостью трех хороших свинцовых аккумуляторов.
Третий способ – зарядка на стационарном ЗУ. Это самый безопасный, однако медлительный способ. Ведь, чтобы восстановить утраченный на 20 процентов заряд, устройству понадобится не менее 30 минут времени.
Что касается стартеров, они тоже выходят из строя. Возможно, плохо прилегает клемма к устройству либо изношена приводная шестерня, что входит в зацепление с венцом маховика. В любом случае определить неисправность вы сможете «на слух». Стартер будет издавать иные звуки при работе.
https://youtube.com/watch?v=BYDh0AJXT-w
Принцип действия дизельного двигателя
Принцип действия дизеля основан на компрессионном воспламенении топлива, которое попадает в камеру сгорания и смешивается с горячей воздушной массой. Рабочий процесс дизеля зависит исключительно от неоднородности ТВС (топливно-воздушной смеси). Подача ТВС в таком типе двигателя происходит раздельно.
Вначале подается воздух, который в процессе сжатия нагревается до высоких температур (около 800 градусов по Цельсию) , затем в камеру сгорания под высоким давлением (10-30 МПа) подается топливо, после чего происходит его самовоспламенение.
Сам процесс воспламенения топлива всегда сопровождается высокими уровнем вибраций и шума, поэтому двигатели дизельного типа являются более шумными в сравнении с бензиновыми собратьями.
Подобный принцип работы дизеля позволяет использовать более доступные и дешевые (до недавнего времени ) виды топлива, снижая уровень затрат на его обслуживание и заправку.
Дизели могут иметь как 2, так и 4 рабочих такта (впуск, сжатие, рабочий ход и выпуск). Большинство автомобилей оснащено 4-х тактовыми дизельными двигателями.
Проверка целостности жгутов и электропроводки JCB 3 CX.
Нужно проверить проводку от датчиков
до блока управления крабовым ходом, а так же замерить питание на самом блоке.
Часто встречаются повреждения жгута на раме, обрывы и замыкание на корпус
силового или сигнальных выводов, как датчиков, так и исполнительных механизмов
клапанов.
Пример 1.Нарушение изоляционного слоя в следствии механического повреждения.
![]()
Нарушение изоляции жгута JCB 3CX (пример 1)
Пример 2. Замыкание силового провода на массу (корпус) экскаватора JCB 3CX, в следствии чего произошло оплавление изоляции и провод склеился в общем жгуте. Здесь пришлось полностью вскрывать весь жгут и восстанавливать электропроводку, потому что соседние провода тоже оплавились и пострадали.
![]()
Замыкание силового провода на корпус JCB 3CX (пример 2)
Оплавленный провод уходит далеко в
жгут и чтобы до него добраться, приходится этот жгут вскрывать и ремонтировать.
![]()
Нарушение изоляции жгута JCB 3CX (пример 3)
Механические поломки, характерные и для дизельных, и для бензиновых двигателей.
Прежде всего, это нарушение в работе системы газораспределения. Обрыв или ослабление натяжения приводного зубчатого ремня в моторах объёмом 1.7 или 1.9 литра, или цепи в моторах, объёмом 1.3 литра – неприятная поломка. Она может не только осложнить запуск двигателя Opel Astra H, но и привести к его серьёзным повреждениям.
Выявить такую неисправность удаётся, проверив установочные метки. Но куда проще её избежать. Своевременная замена ремней или цепей, регулярная проверка систем натяжения – вот главный рецепт. Падение давления в системе смазки также затрудняет запуск двигателя или делает его невозможным. Судить об этом можно по показаниям контрольной лампы давления масла. При вращении стартером лампа должна хотя бы мигать и пытаться погаснуть. Если этого не происходит, имеет смысл заменить и саму смазку, и масляный фильтр Opel Astra H.






























